加载中
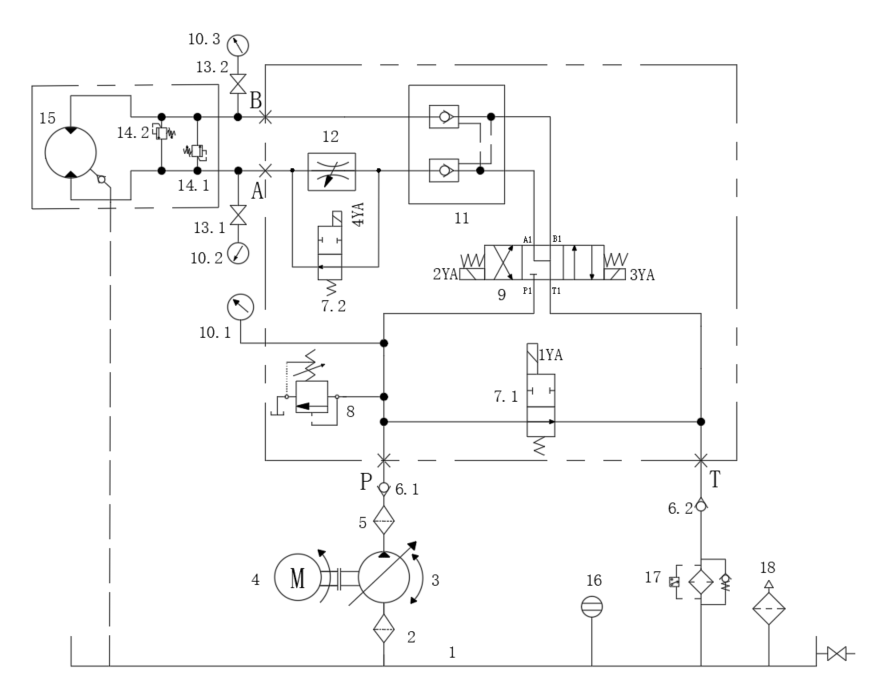
绞车液压系统设计(4)(CAD+说明书)(ID:814181)
免责申明: 本网站模型由用户自行上传,如权利人发现存在误传其作品情形,请及时与本站联系。
立即下载
此图纸下载需要500金币
图纸ID:814181
文件大小:1.95M
软件版本:AUTOCAD 2018
图纸格式:dwg
参数/编辑:可修改,包括参数
上传时间:2025-08-09
图纸介绍:
发布者
机械与液压(原创)+V:o627951491
作品: 4
粉丝: 0
作者其它图纸
查看更多
猜你喜欢
SDA超薄气缸系列SDA 20×75
SOLIDWORKS
2025-05-09 11:17
‌一种气缸和手动组合的推动结构
SOLIDWORKS,STEP
2025-03-13 12:49
气缸CG1TN63-50
SOLIDWORKS
2025-02-21 20:20
气缸 CM2
AUTOCAD
2024-01-12 20:43
提示
×

下载该图档需要消耗500金币!

确认下载
客服
TOP